User guide

Table Of Contents
Rev. 5 163
Appendix
Power Supply Details
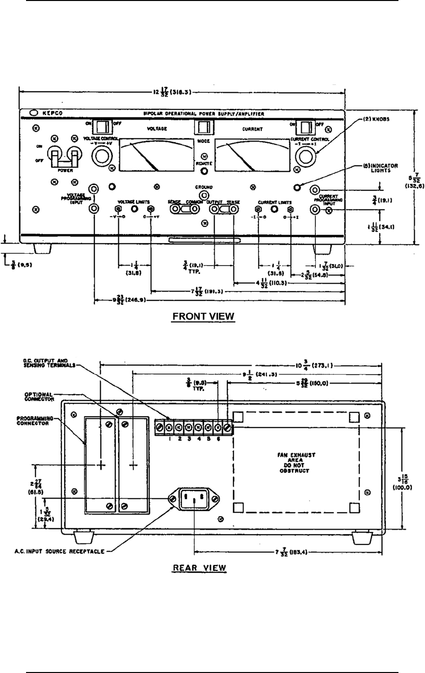
A.11.2 Model 4Q1010PS Dimensional Specifications
Figure A-1 and Figure A-2 provide dimensional specifications of the
Model 4Q1010PS:
Figure A-1. 4Q1010PS Outline Drawing, Front and Rear Views